ПСТ 9.42.30

Чертеж изделия:
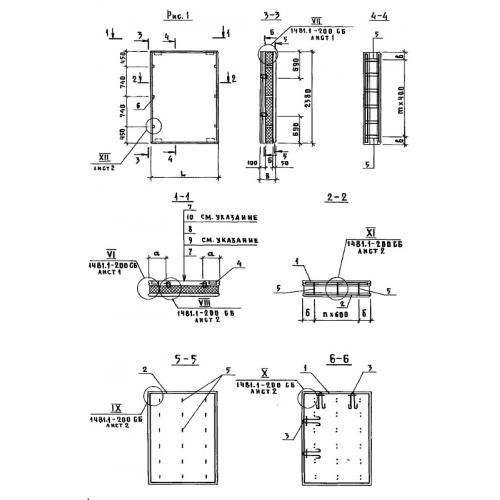
Характеристики изделия:
ПараметрЗначение
длина880 мм
ширина300 мм
высота4180 мм
вес1200 кг
Шифр1481

ПСТ 9.42.30  Панели стеновые трехслойные по Шифру 1481.