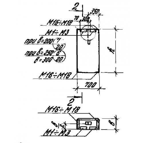
ПС 70.18.20

Чертеж изделия:
Характеристики изделия:
ПараметрЗначение
длина770 мм
ширина200 мм
высота1780 мм
вес400 кг
серия1.432-14/80

ПС 70.18.20 Панели стеновые по серии 1.432-14/80.