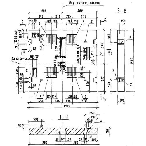
ПЛ 18.20

Чертеж изделия:
Характеристики изделия:
ПараметрЗначение
длина1780 мм
ширина1980 мм
высота200 мм
вес1700 кг
серия1.189.1-8

ПЛ 18.20 Плиты перекрытия лифтовой шахты по серии 1.189.1-8.